Главная / Цифровая археология / Аппаратное обеспечение / Контроллер дисководов для ПК "Специалист"

Этот контроллер был разработан в рамках наших расширений ПК "Специалист".

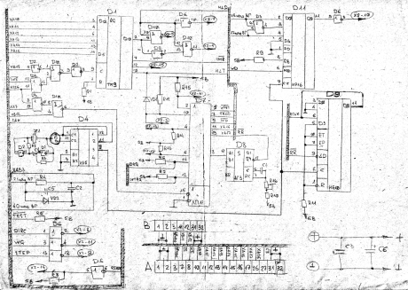
Разработкой занимались Игорь Бугунов и Анатолий Вдовичев. Также содействие скорейшему появлению на свет контроллера оказывал Максим Колесниченко.

Обвязка микросхемы КР1818ВГ93 была взята от контроллера дисковода для ZX Spectrum, разработанного в производственном кооперативе Himac. Стабильная работа контроллера показала, что схема эта была удачной, хотя позднее Himac внёс ещё какие-то улучшения в схему.

Понять как всё работает помогла статья из журнала "Микропроцессорные средства и системы".

Схема контроллера (нарисована Максимом Колесниченко, за что ему отдельное спасибо - иначе схему пришлось бы восстанавливать по плате):

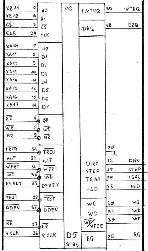
Подключение микросхемы КР1818ВГ93:

В адресном пространстве компьютера контроллер занимает 8 байт. Четыре байта - это регистры микросхемы контроллера КР1818ВГ93 (в наших Специалистах это были адреса 0FFF4H - 0FFF7H) и четыре байта занимал порт со значениями сигналов DRQ и INTRQ (микросхема D7, адреса 0FFF0H - 0FFF3H).

Здесь можно посмотреть программу чтения с дисков.

Эта схема требует небольшой доработки (необходимо поменять подключение микросхемы D7 к шине данных - переключить на другие разряды шины данных), иначе возникают некоторые проблемы с записью на диск. Более подробно описано здесь.

Печатная плата контроллера.

Вид сверху:

Вид снизу: